< Previous   Next >

2008 - MX-5 - Engine

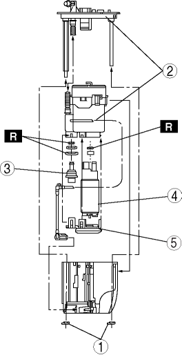
FUEL PUMP UNIT DISASSEMBLY/ASSEMBLY [LF]

WARNING:

1. Disassemble in the order indicated in the table.
2. Assemble in the reverse order of disassembly.



1

E-ring

2

Fuel filter body

3

Fuel pressure regulator

4

Fuel pump

5

Fuel filter (low-pressure)




< Previous   Next >
Back to Top
© 2012 Mazda North American Operations, U.S.A.