< Previous   Next >

2008 - MX-5 - Engine

DTC P2402 [LF]



DTC P2402

EVAP system leak detection pump motor circuit high

DETECTION CONDITION

  • The PCM monitors pump load current (EVAP line pressure), while evaporative leak monitor is operating. If the pump load current is higher than specified, the PCM determines EVAP system leak detection pump motor circuit has a malfunction.

    Diagnostic support note
  • This is a intermittent monitor (CCM).

  • The MIL illuminates if the PCM detects the above malfunction condition in two consecutive drive cycles or in one drive cycle while the DTC for the same malfunction has been stored in the PCM.

  • PENDING CODE is available if the PCM detects the above malfunction condition during the first drive cycle.

  • FREEZE FRAME DATA is available.

  • The DTC is stored in the PCM memory.

POSSIBLE CAUSE

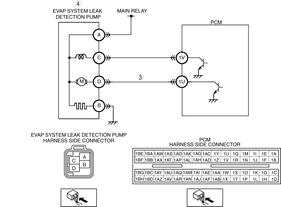
  • Short to power circuit between the EVAP system leak detection pump terminal D and PCM terminal 1U

  • EVAP system leak detection pump malfunction

  • PCM malfunction


Diagnostic procedure

STEP

INSPECTION

ACTION

1

VERIFY FREEZE FRAME DATA HAS BEEN RECORDED
  • Has FREEZE FRAME DATA been recorded?

Yes

Go to the next step.

No

Record the FREEZE FRAME DATA on the repair order, then go to the next step.

2

VERIFY RELATED REPAIR INFORMATION AVAILABILITY
  • Verify related Service Bulletins and/or on-line repair information availability.

  • Is any related repair information available?

Yes

Perform repair or diagnosis according to the available repair information.

  • If the vehicle is not repaired, go to the next step.

No

Go to the next step.

3

INSPECT EVAP SYSTEM LEAK DETECTION PUMP CIRCUIT FOR SHORT TO POWER SUPPLY
  • Turn the ignition switch to the ON position.

  • Disconnect the EVAP system leak detection pump connector.

  • Measure the voltage between EVAP system leak detection pump terminal D (wiring harness-side) and body ground.

  • Is the voltage B+?

Yes

Repair or replace the wiring harness, then go to the next step.

No

Go to the next step.

4

INSPECT EVAP SYSTEM LEAK DETECTION PUMP RESISTANCE

Yes

Go to the next step.

No

Replace the EVAP system leak detection pump, then go to the next step.

(See EVAPORATIVE EMISSION (EVAP) SYSTEM LEAK DETECTION PUMP REMOVAL/INSTALLATION [LF])

5

VERIFY TROUBLESHOOTING OF DTC P2402 COMPLETED
  • Make sure to reconnect all disconnected connectors.

  • Clear the DTC from the PCM memory using the M-MDS.

  • Perform the evaporative system test using the M-MDS.

    (See ENGINE CONTROL SYSTEM OPERATION INSPECTION [LF].)

  • Is the same DTC present?

    NOTE:

    • If evaporative system test function is not available, perform the following procedure:

    • Is the PENDING CODE the same as the DTC present?

Yes

Replace the PCM, then go to the next step.

(SeePCM REMOVAL/INSTALLATION [LF].)

No

Go to the next step.

6

VERIFY AFTER REPAIR PROCEDURE

Yes

Go to the applicable DTC inspection.

(See DTC TABLE [LF].)

No

Troubleshooting completed.




< Previous   Next >
Back to Top
© 2012 Mazda North American Operations, U.S.A.