< Previous   Next >

2008 - MX-5 - Engine

DTC P0480 [LF]



DTC P0480

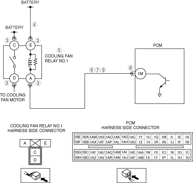
Cooling fan relay No.1 control circuit malfunction

DETECTION CONDITION

  • The PCM monitors the cooling fan relay No.1 control signal voltage and current. If the following conditions are met, the PCM determines that there is the cooling fan relay No.1 control circuit problem.

    • The PCM turns the cooling fan relay No.1 off, but the voltage of the cooling fan relay No.1 control signal remains low.

    • The PCM turns the cooling fan relay No.1 on, but the current of the cooling fan relay No.1 control signal remains high.

    Diagnostic support note
  • This is a continuous monitor (Other).

  • The MIL does not illuminate.

  • PENDING CODE is available if the PCM detects the above malfunction condition.

  • FREEZE FRAME DATA is available.

  • The DTC is stored in the PCM memory.

POSSIBLE CAUSE

  • Cooling fan relay No.1 malfunction

  • Connector or terminal malfunction

  • Open circuit in wiring harness between battery positive terminal and cooling fan relay No.1 terminal E

  • Open circuit in wiring harness between cooling fan relay No.1 terminal A and PCM terminal 1M

  • Short to ground in wiring harness between cooling fan relay No.1 terminal A and PCM terminal 1M

  • Short to power supply between cooling fan relay No.1 terminal A and PCM terminal 1M

  • PCM malfunction


Diagnostic procedure

STEP

INSPECTION

ACTION

1

VERIFY FREEZE FRAME DATA HAS BEEN RECORDED
  • Has FREEZE FRAME DATA been recorded?

Yes

Go to next step.

No

Record the FREEZE FRAME DATA on the repair order, then go to next step.

2

VERIFY RELATED REPAIR INFORMATION AVAILABILITY
  • Verify related Service Bulletins and/or on-line repair information availability.

  • Is any related repair information available?

Yes

Perform repair or diagnosis according to the available repair information.

  • If the vehicle is not repaired, go to the next step.

No

Go to the next step.

3

INSPECT COOLING FAN RELAY NO.1 CONNECTOR FOR POOR CONNECTION
  • Turn ignition switch to OFF.

  • Disconnect cooling fan relay No.1 connector.

  • Inspect for poor connection (such as damaged, pulled-out pins, corrosion, etc.).

  • Is there any malfunction?

Yes

Repair or replace terminal and/or connector, then go to Step 10.

No

Go to next step.

4

INSPECT COOLING FAN RELAY NO.1 POWER CIRCUIT FOR OPEN CIRCUIT
  • Turn ignition key to ON (Engine OFF).

  • Measure voltage between cooling fan relay No.1 terminal E (harness side) and body ground.

  • Is voltage B+?

Yes

Go to next step.

No

Replace or replace harness for open circuit, then go to Step 10.

5

INSPECT COOLING FAN RELAY NO.1
  • Inspect cooling fan relay No.1.

    (See RELAY INSPECTION.)

  • Is cooling fan relay No.1 okay?

Yes

Go to next step.

No

Replace cooling fan relay No.1, then go to Step 10.

6

INSPECT COOLING FAN RELAY NO.1 CONTROL CIRCUIT FOR SHORT TO POWER SUPPLY
  • Measure voltage between cooling fan relay No.1 terminal A (harness-side) and body ground.

  • Is voltage B+?

Yes

Repair or replace harness for short to power supply, then go to Step 10.

No

Go to next step.

7

INSPECT COOLING FAN RELAY NO.1 CONTROL CIRCUIT FOR SHORT TO GROUND
  • Inspect continuity between cooling fan relay No.1 terminal A (harness side) and body ground.

  • Is there continuity?

Yes

Repair or replace harness for open circuit, then go to Step 10.

No

Go to next step.

8

INSPECT PCM CONNECTOR FOR POOR CONNECTION
  • Turn ignition switch to off.

  • Disconnect PCM connector.

  • Inspect for poor connection (such as damaged, pulled-out pins, corrosion).

  • Is there any malfunction?

Yes

Repair or replace terminal and/or connector, then go to Step 10.

No

Go to next step.

9

INSPECT COOLING FAN RELAY NO.1 CONTROL CIRCUIT FOR OPEN CIRCUIT
  • Inspect continuity between cooling fan relay No.1 terminal A (harness-side) and PCM terminal 1M (harness-side).

  • Is there continuity?

Yes

Go to next step.

No

Repair or replace harness for open circuit, then go to next step.

10

VERIFY TROUBLESHOOTING OF DTC P0480 COMPLETED
  • Make sure to reconnect all disconnected connectors.

  • Clear DTC from PCM memory using M-MDS.

  • Perform the KOEO self-test with M-MDS, or following procedures.

    (SeeKOEO/KOER SELF TEST [LF].)

    • Access ECT PID.

    • Start engine and warm up it until ECT PID above 100 °C {212 °F}

    • Retrieve any DTC.

  • Is PENDING CODE for this DTC present?

Yes

Replace PCM, then go to next step.

(See PCM REMOVAL/INSTALLATION [LF].)

No

Go to next step.

11

VERIFY AFTER REPAIR PROCEDURE

Yes

Go to applicable DTC inspection.

(See DTC TABLE [LF].)

No

Troubleshooting completed.




< Previous   Next >
Back to Top
© 2012 Mazda North American Operations, U.S.A.